| Предыдущая тема :: Следующая тема |
| Автор |
Сообщение |
clip
Зарегистрирован: 12.08.2008 Сообщения: 186 Откуда: Томск
|
Добавлено: Пн Сен 29, 2008 22:42 Заголовок сообщения: Дворники с паузой |
|
|
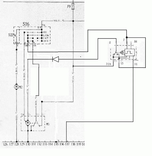
По итогам изучения наработок матиз-клуба и лично Karat2 установлено реле стеклоочистителей от ВАЗ-2108 (код 526.3747) Возможно использование аналогичных реле, таких как 41.3777. Не стал усложнять схему регулировкой паузы, решил ограничиться режимом "по умолчанию". В дальнейшем можно произвести доработку - добавить два провода и переменный резистор.
Схема
http://tico.spb.ru/Forum/album_pic.php?pic_id=331
Испольуется положение подрулевого переключателя LOW
Для исключения шума при работе реле монтаж произведен под капотом.
Все подключения произведены в непосредственной близости от электродвигателя стеклоочистителя. Разъем от двигателя лучше отключить. Все работы производим при отключенной минусовой клемме аккумулятора.
По сути дела, вмешательство в эл. проводку сводится к разрезанию синего провода и зачистке участка на желто - синем проводе.
Диод обеспечивает корректную работу быстрого режима. Использован КД213.
Вывод 86 реле можно использовать для включения дворников вместе с омывателем. Я не стал - надо делать задержку, иначе дворники успевают уйти по сухому стеклу.
В моем варианте цикл таков: 1 взмах - пауза прибл. 4 секунды.
Прошу прощения за качество графики  |
|
| Вернуться к началу |
|
 |
Евгений Камышев
Зарегистрирован: 29.01.2008 Сообщения: 22 Откуда: Челяб. обл. г.Миасс
|
Добавлено: Ср Дек 03, 2008 22:33 Заголовок сообщения: |
|
|
Ай молодца!!! Огромный спасибо.  |
|
| Вернуться к началу |
|
 |
clip
Зарегистрирован: 12.08.2008 Сообщения: 186 Откуда: Томск
|
Добавлено: Чт Дек 04, 2008 5:56 Заголовок сообщения: |
|
|
| Евгений Камышев писал(а): | |
Пожалуйста Рад, что пригодилось  _________________ Зелено-металлический Tico'98 |
|
| Вернуться к началу |
|
 |
Евгений Камышев
Зарегистрирован: 29.01.2008 Сообщения: 22 Откуда: Челяб. обл. г.Миасс
|
Добавлено: Вс Дек 07, 2008 10:17 Заголовок сообщения: |
|
|
| clip писал(а): | | Евгений Камышев писал(а): | |
Пожалуйста Рад, что пригодилось  |
Я дико извиняюсь, но в данной редакции схема не работает.Вот как получилось у меня:
разрезаем синий и сине-белый, желто-синий зачищаем.
J на синий+сине-белый из жгута
S на синий из разъема
15 на желто-синий
31b на сине-белый из разъема
31 на минус
реле 41.3777. Схему отправил Diosу. |
|
| Вернуться к началу |
|
 |
clip
Зарегистрирован: 12.08.2008 Сообщения: 186 Откуда: Томск
|
Добавлено: Вс Дек 07, 2008 10:31 Заголовок сообщения: |
|
|
| Евгений Камышев писал(а): | | clip писал(а): | | Евгений Камышев писал(а): | |
Пожалуйста Рад, что пригодилось  |
Я дико извиняюсь, но в данной редакции схема не работает.Вот как получилось у меня:
разрезаем синий и сине-белый, желто-синий зачищаем.
J на синий+сине-белый из жгута
S на синий из разъема
15 на желто-синий
31b на сине-белый из разъема
31 на минус
реле 41.3777. Схему отправил Diosу. |
В принципе там вариант не один Работает без диода? Вместо Low стал прерывистый и High работает по прежнему?
Интересно глянуть схему.
Могу заверить, что моя схема не только на бумаге, но и в железе реализована и работает  _________________ Зелено-металлический Tico'98 |
|
| Вернуться к началу |
|
 |
Евгений Камышев
Зарегистрирован: 29.01.2008 Сообщения: 22 Откуда: Челяб. обл. г.Миасс
|
Добавлено: Вт Дек 09, 2008 14:17 Заголовок сообщения: |
|
|
Диод поставил. Hi работает, прерывистый на Low.
Когда подключал по той схеме,при включении зажигания сразу включался Low, а прерывистого вообще не было.
Насчет схемы- подсказал бы кто куда ее прилепить и как на нее ссылку дать.
И чего у меня форум как то странно выглядит ни смайлов ни аватар ни цвета, а? |
|
| Вернуться к началу |
|
 |
/DiOs Site Admin

Зарегистрирован: 28.03.2003 Сообщения: 4041 Откуда: Санкт-Петербург
|
Добавлено: Вт Дек 09, 2008 15:38 Заголовок сообщения: |
|
|
| Картинки можно загрузить в свою фотогалерею. Что у тебя с форумом -- не знаю; возможно, мобильный стиль включил? |
|
| Вернуться к началу |
|
 |
Евгений Камышев
Зарегистрирован: 29.01.2008 Сообщения: 22 Откуда: Челяб. обл. г.Миасс
|
|
| Вернуться к началу |
|
 |
/DiOs Site Admin

Зарегистрирован: 28.03.2003 Сообщения: 4041 Откуда: Санкт-Петербург
|
Добавлено: Чт Дек 11, 2008 19:57 Заголовок сообщения: |
|
|
Так. а если между URL и закрывающим тэгом не ставить пробела, то и ваще все классно отображается  |
|
| Вернуться к началу |
|
 |
|